Последовательность правильного монтажа электрического щита
Для того, чтобы электрощит в доме был смонтирован правильно, следует использовать только качественные электротехнические изделия, а также расходные материалы. Только после окончания монтажа, в щиток подводят рабочее напряжение.

Правильная сборка трёхфазного электрощита имеет следующую последовательность:
Установка вводного автомата. Номинал устройства должен охватывать максимально потребляемую мощность. Так как в дом будут заведены 3 фазы, напряжение между которыми составит 380 В, то необходимо устанавливать трёхполюсный автоматический выключатель. Не рекомендуется для экономии средств монтировать 3 однополюсных автомата и соединять их специальной планкой. Вводной автомат устанавливается в левом верхнем углу щита и соответственно маркируется.
После вводного автомата необходимо установить УЗО. Номинал устройства должен соответствовать номиналу вводного выключателя
Также следует обратить внимание на ток отсечки — чем меньше этот показатель, тем быстрее УЗО отключит сеть. Существуют дифференциальные автоматы, включающие в себя защитные функции от короткого замыкания и отключение сети при возникновении тока утечки (УЗО и стандартный выключатель)
Использовать такое изделие проще, но его стоимость достаточно высока.
Правее УЗО, на небольшом расстоянии, монтируют нулевую шину. Современные шины предусматривают между медной планкой и корпусом щита пластиковый диэлектрик. Выполняется это для того, чтобы в случае отгорания нуля и попадания на него фазы, электрический щиток не оказался под опасным для жизни напряжением.
На планке с вводным автоматом, УЗО и нулевой шиной также могут быть размещены измерительные приборы и реле напряжения. Если монтировать вольтметр и амперметр в трёхфазную сеть, то необходимо выбирать изделия, отображающие как линейную, так и фазную нагрузку. А также способные показывать данные на каждой фазе отдельно.
На нижней DIN-рейке расположены автоматические выключатели силовых и осветительных линий. Чтобы не запутаться и постоянно не смотреть на номинал автоматов, изделия осветительной линии следует расположить на небольшом расстоянии от силовых выключателей.
После сборки щита его можно монтировать к стене и подключать провода от потребителей к автоматам. Пример схемы электрощита, количество автоматов может меняться в зависимости от желания хозяина.

Если щит учёта электроэнергии напряжением в 380 В расположен не на улице, то перед вводным автоматом монтируют сначала его. Но установка прибора контроля за расходом электроэнергии в доме неудобно, так проверяющие лица (для экономии времени и отсутствии хозяев) должны снимать показания на улице.
Инструкция по сборке трехфазного электрощита
Сначала вам необходимо получить разрешение на подключение к трем фазам. Монтаж ввода будет выполнен в герметическом боксе на наружной стене частного дома. В нем будет установлен трехфазный счетчик и автоматический выключатель.

Возле ввода вам обязательно необходимо организовать устройство заземления. Вводный щит будет опломбирован и свободный доступ будет ограничен. Именно поэтому сначала нужно самостоятельно собрать трехфазный распределительный щиток.
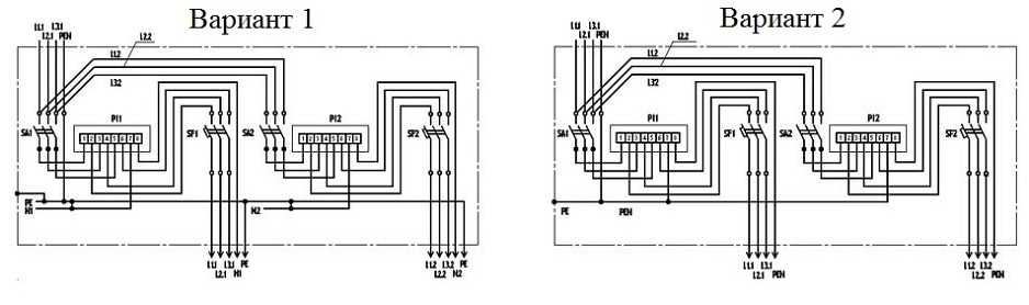
К распределительному щиту необходимо завести 5 – жильный кабель L1, L2, L3, N, и PE. Также вы можете завести 4-х жильный кабель L1, L2, L3 и N. Этот кабель можно использовать если у вас есть схема TN-C-S. Для подключения трехфазного домашнего оборудования следует использовать следующую схему:
Сборка щита учета на 380 вольт выполняется многожильным проводом, который имеет сечение не менее 4 мм. Рекомендуемые цвета это – L1 красный, L2 белый, L3 черный N синий и PE желто-зеленый. Чтобы правильно собрать трехфазный щиток следует внимательно смотреть на защитные устройства. На схеме, которую мы размещали выше представлены четырехполюсные защитные аппараты УЗО с дополнительной клеммой N. В обычных автоматах эта клемма может просто отсутствовать. В щитке устройства необходимо устанавливать на DIN-рейку. Перед прокладкой проводки обязательно изучите, как выполнить разметку проводки.
Эту операцию необходимо выполнить со всеми клеммами. Во время монтажа учтите, что заранее нарезать отрезки не рекомендуется. Это потому что в процессе установки вы заметите что длина отрезка L1 будет намного короче, чем длина отрезка L3. Еще лучше собрать щит используя монтажную трехфазную шину, которая может сэкономить место и свести к минимуму шанс что-то перепутать. Нулевую и шину PE необходимо соединить с корпусом щитка электроэнергии.

Если в квартире или доме нет мощного оборудования, тогда нужно собрать щиток на 380в. Благодаря этому фаза будет равномерно нагружена однофазными потребителями. Пример сборки трехфазного электрощита в частном доме вы можете увидеть ниже:

В этой схеме электрического щита фазы будут распределены на отдельную нагрузку через однополюсные автоматы и дифференциальные выключатели. Не следует делать чтобы одна фаза шла на розетки, вторая на выключатели, а третья на другие нужды. Вам необходимо постараться равномерно распределить все нагрузки. Если одна из фаз будет перегружена, тогда можно заметить просадку напряжения. Это явление достаточно часто можно наблюдать в частном секторе. Если вам будет интересно, тогда также можете прочесть про тросовую проводку.
Если ваш сосед включит слишком мощный потребитель, тогда вы сможете увидеть, что ваши лампы накаливания потускнели. Помните, что это процесс называется просадка фазы. У соседей, которые запитаны от других фаз может наблюдаться что лампы светят слишком ярко. Для трехфазной нагрузки перекос будет фатальным. Чтобы избежать этого процесса вам необходимо постараться установить реле контроля фаз и напряжения. Для однофазной сети можно подключить реле напряжения. Проконтролировать правильное распределение нагрузки вы легко сможете с помощью мультиметра, который имеет токовые клещи.

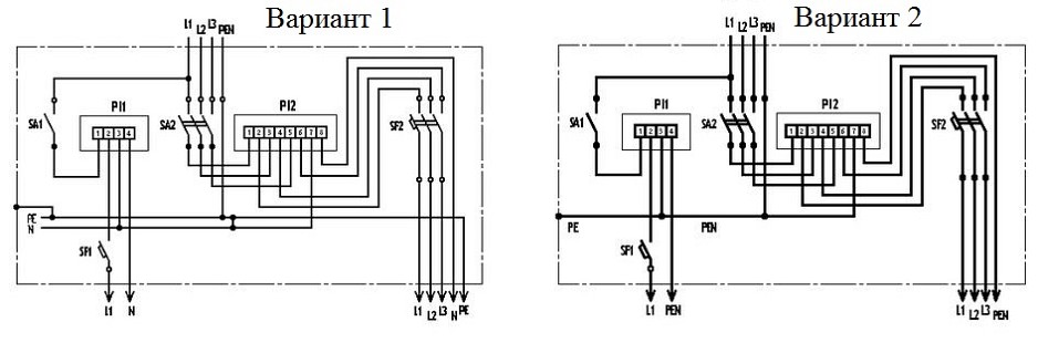
К последнему варианту сборки щита учеты электроэнергии на 380 вольт – смешанный. Когда в домашней сети будут присутствовать трехфазные и однофазные потребители электроэнергии. В этом случае собрать щит можно следующим образом:

Особенности и требования к корпусу и монтажу ЩУЭ
Для загородных домов и строений узел учета устанавливается на столбе электрическом, а также на наружных стенах зданий— домов, бытовок, временных построек. Делается это не внутри помещений по простой причине — вводной автоматический выключатель напряжения должен находиться в доступности с улицы.
По правилам для безопасности и удобства снятия показаний счетчика монтаж электрощита производят на уровне глаз человека-на высоте от 1,3 до 1,7 метра.
Особое внимание нужно обратить на обязательный монтаж заземления узла учета. Щиты, как металлические, так и пластиковые, должны быть заземлены на контур медным проводом сечением 10 кв.мм
Шкафы учета должны быть антивандального исполнения.
Степень защиты от влаги и пыли должна быть не менее IP54, как для 1-фазного, так и для 3-фазного подключения электричества уличного исполнения.
Подробно о степени защиты можно прочитать в статье Щит электрический металлический навесной уличный.
Какие автоматические выключатели подобрать для электрощита
Основной вопрос, затрагивающий многих пользователей: как определиться с автоматами? Расчёт номинального тока автоматического выключателя производится исходя из такого параметра как нагрузка потребителя или его мощность.

Для примера. Номинальная мощность одновременно включённых электроприборов и осветительной сети составит 15 кВт. Существует формула: P=U×I, где P-мощность, U — напряжение, I — сила тока. Если P=15000 Вт, то сила тока составит (округлив) 68 А. Это означает, сумма номинальных значений автоматов не должна превысить 68 А. Но следует помнить, что к щиту подводят трёхфазную сеть, поэтому номинальный амперах необходимо поделить на 3, что даст приблизительно 23 А. Это означает, что входной автомат следует устанавливать в 25 А.
Для осветительных сетей использует автоматы на 6.3 или 10 А. Это общепринятые стандарты, к которым удобно прибегать для экономии времени. Если всё же появилось свободное время, то можно рассчитать ампераж автомата на свет, используя вышеприведённую формулу, только P будет равно сумме мощностей всех ламп, используемых в отдельной или общей осветительной линии.
Ампераж автоматов для силовых цепей не должен быть менее 16 А. Именно такое номинальное значение позволит на протяжении длительного времени пользоваться электрическими приборами бесперебойно. Если установить автоматический выключатель с меньшим номинальным порогом, то включение бытового прибора будет восприниматься устройством как короткое замыкание на линии и автомат отключит напряжение.

Также в доме могут присутствовать и более мощные электроприборы: варочные поверхности, духовые шкафы, холодильные камеры. И если несколько розеток можно объединить в одну группу, то для таких приборов потребуется установка отдельного автомата со значением не менее 25 А. Мощность современной электрической панели может достигать 7 кВт и выше.
Данная статья содержит мой опыт по монтажу своими руками трехфазного щита учета (380В) под требования «Ленэнерго» и не призывает граждан без допуска к работе с электроустановками экспериментировать с электричеством — это опасно.

мой опыт изготовления щита учета
В предыдущей статье мы разбирали Технические условия на подключения к электросетям, так сказать с точки зрения теории. Эта статья посвящена непосредственно практике — как собрать электрощит и подготовить его к приемке представителем «Ленэнерго». (О том, как подать заявление на присоединение к сетям, можно прочитать здесь)
Итак, щит мы решили повесить на опору, которая находится через дорогу от нас. Электричество нужно в первую очередь, чтобы подключать инструменты, которые необходимы для строительства, поэтому в щите должна быть розетка.
Наши ТУ выглядели вот так (кликабельно)

Несмотря на то, что ТУ мы подробно разобрали по пунктам, что же конкретно надо делать яснее не стало. Поэтому для тех, кому хочется разобраться самостоятельно, я рекомендую три с моей точки зрения наиболее толковых источника информации:
- «Типовые требования при реализации технических условий по монтажу энергопринимающих устройств заявителей до 15 кВт. (на 5 листах)». Очень внятный документ в свободном доступе на сайте Ленэнерго.
- Коммерческие предложения организаций, которые оказывают услуги по подключению «под ключ». Такие предложения по подключению с достаточно подробным описанием щитов легко ищутся в сети и полезной информации в них зачатую больше, чем в многочисленных статьях «Как подключить электричество к частному дому» вроде этой).
- Ну и собственно ПУЭ издание 7, хотя бы те пункты на которые ссылаются ТУ — главы 1.5, 1.7, раздел 3 и глава 7.1
Мой щит учета 3 фазы/380В. Щит принят «ЛенЭнерго» о чем свидетельствуют пломбы на PEN-шине и вводном автомате
Особенности и правила сборки узлов (щитов) учета
Щиты учета бывают не только 1-фазные (220в) и 3-фазные (380в), но и отличаются по выделенной мощности в соответствии с Техническими Условиями, выданными сетевой организацией. Мощность ограничивается автоматическими выключателями.
- ВА – С16 – соответствует 3,5 кВт для однофазного подключения,
- С25 – 5,5 кВт, для трехфазного – 16,4 кВт;
- УЗО — устройство защитного отключения,
- ВН — выключатель нагрузки,
- ОПС — ограничитель импульсных перенапряжений.
Вводные и выводные автоматы напряжения срабатывают при перенапряжении или замыкании электрической сети, предохраняют от поражения электрическим током.
Счетчики электроэнергии применяются классом точности 2.0, двухтарифные (день-ночь).
Нередко поставщиком электроэнергии предписывается установить счетчики с GSM-модемом передачи данных о потребляемой энергии, но в большинстве таких случаев это носит рекомендательный характер.
В любом случае сборка и установка узлов учета электроэнергии требуют профессиональных знаний и навыков, и ни в коем случае не должна выполняться дилетантами.
Чаще всего в Ленинградской области мы производим сборку и установку узла учета электроэнергии на столбе или доме 380в 15 кВт, реже — на 220в. Цена «под ключ» от 17 000 рублей 1-фазный, от 23 000 — 3-фазный (вся комплектация + сборка + монтаж). На странице товаров можно посмотреть цены на стандартные щиты учета с монтажом.
Звоните, проконсультируем по всем вопросам и примем заявку. Работаем без выходных!
Разновидности конструкции ящика
Корпус шкафа выполнен из специального металла или пластика и может иметь различную степень защиты IP. Ящики учета могут быть в различной степени модернизированными и защищенными:
- Конструкция может предусматривать и возможность опломбирования дверок
- Покрытие металлического шкафа может быть различного качества
- Могут быть предусмотрены усиленные петли
- Устройство двойного подгиба кромки проема, позволяет эффективно отводить воду
- Толщина металла может варьироваться
- Наличие усиленного герметичного замка
- Угол открывания двери также может быть различным
- Уплотнитель дверцы
- Увеличенное окно для снятия показаний
- Шкаф может быть двухдверным, вторая, дополнительная дверца закрывает всю разводку и ограничивает доступ к токоведущим элементам шкафа
⇒ Металлические электрические щитки более устойчивы к внешним воздействиям и повреждениям, а также они могут применяться для размещения в них оборудования больших габаритов.
⇒ Пластиковые выглядят эстетично, внешний вид может иметь множество вариаций. Чаще всего применяются внутри помещений.
Виды включений и их особенности

В зависимости от метода коммутации обмоток трансформаторов тока устанавливаемые в электросетях трехфазные счетчики подключаются по следующим схемам:
- прямое подсоединение;
- косвенное включение;
- полукосвенное подключение.
Прямым называется непосредственное включение, а для понимания отличий второго и третьего вида необходимо учитывать область их применения. Чисто косвенное подсоединение – это открытая установка трансформаторов тока (ТТ) на высоковольтные силовые кабели трехфазной линии (6-10 кВ). Этот способ встречается только на силовых подстанциях и на крупных промышленных предприятиях с собственными распределительными электросетями. В бытовых условиях это вид подключения трансформаторов не применяется.
Правила установки щита учета
Приведем нормы на установку электрического щита согласно ПУЭ 7. Согласно главе 1.5, п. 1.5.29, расстояние от поверхности земли (пола) до клемм прибора учета должно быть в пределах 0,8-1,7 м. Сам щит может устанавливаться, как на опоре (столбе), так и на трубостойке – в данном случае все также зависит от требований снабжающей организации.
Электрический счетчик должен быть защищен предохранителями или автоматическими выключателями. При этом расстояние от электросчетчика до защитных аппаратов не должно превышать 10 м.
Часто потребители не соблюдают требования относительно выбора номинала защитных аппаратов, что может привести к повреждению счетчика. А в случае превышения допустимого лимита мощности у нескольких потребителей может привести к нежелательной перегрузке на питающей линии в целом, что влечет за собой возникновение аварийных ситуаций в электрической сети.

Поэтому в большинстве случаев снабжающая организация устанавливает щиты учета с возможностью установки автоматического выключателя. Автоматический выключатель, во-первых, осуществляет защиту самого электрического счетчика от перегрузки, во-вторых, он лимитирует нагрузку в соответствии с договором по электроснабжению дома, в котором, как правило, указывается выделенная мощность. Автоматический выключатель устанавливается и подключается при подключении к электросетям, а сам щиток пломбируется для предотвращения самовольной замены автомата, а также несанкционированного вмешательства в работу измерительного прибора.
Щит учета устанавливается только на устойчивую и надежную опору при помощи специальной скобы и других элементов для монтажа, которые есть в комплекте к щитку или которые нужно приобрести дополнительно.


Также в целях защиты от повреждения или вмешательства снабжающая организация может выполнить установку щитка учета на опоре (столбе) на высоте более 1,7 м.
Виды щитов
Щиты бывают нескольких типов:
- Навесные, накладные (ЩРН);
- Встраиваемые (например, Ekinoxe);
- Напольные.
Навесные монтируются на стены здания, встраиваемые – в ниши домов
Стоит обратить внимание, чтобы защитить коттедж, выгоднее использовать именно нишевые модели. Напольные являются самыми большими, их устанавливают на пол
Фото — размеры корпусов
Для выезда профессиональные электрики используют переносной РЩ, который ничем не уступает своим «стационарным» аналогам. Его подключение осуществляется непосредственно через автоматы. Чтобы правильно определить напряжение в сети, используется световая индикация. Сейчас такие модели представлены компаниями Legrand и ИЭК.
Предлагаем рассмотреть, какие еще существуют распределительные щиты и их технические характеристики.
Фото — модель с трехфазным счетчиком
ЩУРН 3-48 – трехфазный настенный учетно-распределительный щит, используется для установки на этажах или в частных домах.
| Толщина стенки, мм | 0,8, материал – металл (легированная сталь) |
| Тип | Встраиваемый |
| Счетчик | Трехфазный |
| Количество вводов | 5 |
| Сечение проводов, мм | 22 |
| Число модулей | 48 |
| Вес, кг | 11,6 |
Навесной (накладной) щит АВВ (АВВ) STJAT 22E:
| Толщина стенки, мм | 0,8 м, материал – пластик |
| Тип | Настенный |
| Счетчик | Трехфазный |
| Количество вводов | 5 |
| Число модулей | 48 |
Вводно-распределительный щиток типа ЩО-70:
| Напряжение, В | До 400 |
| Ток, А | От 600 до 2000 |
| Дополнительные элементы | Блок АВР |
| Климатическое исполнение | УЗ |
| Тип | Напольный |
Это специальная модель. Для обеспечения непрерывности работы устройство оснащается блоками АВР. Панели объединяются шинами, что помогает увеличить место для установки дополнительных элементов (автоматических выключателей и счетчиков). Модели такой серии, в большинстве случаев, устанавливаются в частных или многоквартирных домах.
Фото — напольный тип
Щиты типа ЩМП-01 – это модели с монтажной панелью. Благодаря небольшим габаритным размерам их можно установить в нишу на этаже или в квартире, также его применяют как уличный для дачи или частного дома. Такой настенный электрощит имеет очень высокий класс защиты от негативного воздействия внешней среды. Дополнительная комплектация включает в себя специальный почтовый замок, который защитит прибор от проникновения.
Их аналогом является ЩРНМ-2 – это навесной (наружный, уличный) щит с монтажной панелью. Ключевым отличием от модели выше является возможность убрать монтажные панели для установки другой автоматики. Высокий класс защиты IP-54 позволяет устанавливать их на стенах здания. Дверца защищена замком.
Если требуется установка распределительного щита для монтажа компонентов «умного дома», то рекомендуется использовать пластиковый слаботочный щит типа Volta. Он рассчитан на 17 модулей, у модели есть встроенный 4-рядный щиток, оснащенный выключателями для управления система «smart house».
ЩРН-12 – щит распределительный навесной (внутренний), оснащенный 12 модулями. В продаже есть модели с количеством модулей от 9. Это идеальный вариант для защиты гаража или дачи от перепадов напряжения. Тип – трехфазный, номинальные показатели напряжения и частоты тока – 380/70.
ОЩВ-3-63-6-0 36 УХЛ4 IP31 (либо ЩРВ):
| Тип | Навесной, встраиваемый |
| Толщина стенки, мм | 1,2 |
| Напряжение, В | 380 |
| Частота, Гц | 50 |
| Максимальное напряжение изоляции, В | 600 |
| Класс заземления | TN-S |
Распределительные электрические щиты и шкафы производства Schneider Electric МОД пользуются большой популярностью: у них простой монтаж, легкая сборка и высокий уровень качества. Международный сертификат утверждает, что срок службы оборудования Шнайдер Электрик более 30 лет. К примеру, модель Mini Pragma IP40 – имеет 1 ряд панелей, на которые можно установить 6 модулей. Идеально подойдет для управления розетками или светильниками в здании. Высокий уровень защиты позволяет монтировать в помещениях с повышенной влажностью.
Купить распределительный щит в сборе можно практически в любом магазине электрических товаров, цена будет зависеть от назначения и количества модулей. В Москве и СПб средняя стоимость модели Mini Pragma IP40, к примеру, варьируется в пределах от 8000 до 9000 рулей.
Видео: как делают распределительный щит
https://youtube.com/watch?v=shfdpRb3kXY
Из каких элементов состоит электрический щит
Закупать составляющие электрощита необходимо сразу, чтобы впоследствии не терять время и не ездить по несколько раз за день в электротехнический магазин. Мощность щита определена, она составляет 15 кВт, это означает, что максимальная потребляемая мощность не превысит 15 кВт/ч.
Электрощит частного дома, перечень элементов:
- Счётчик электрической энергии. Счётчик является первым элементом, который должен быть установлен в щите. Лучшим решением станет покупка электронного устройства, рассчитанного на подключение трёх фаз. Такие измерительные приборы обладают высокой точностью и длительным сроком эксплуатации. Вся информация выводится на цифровой экран. Электронные счётчики могут быть запрограммированы на функционирование в нескольких тарифах.
- Электрический щит. Сейчас в магазинах имеется большое количество электрощитов самых различных размеров и рассчитанных на определённое количество элементов. Цена на изделие варьируется в зависимости от наличия DIN-рейки, встроенного замку, а также смотрового окна (специально для снятия показаний со счётчика). Следует обратить на защиту от пыли и влаги, её уровень должен составить не менее IP 54. Габариты — 445×400×150, и толщины стенки в 1 мм.
- Вводной автоматический выключатель. Следует приобретать трёхполюсный автомат, ведь заводимое напряжение в дом составит 380 В, а это означает наличие трёх фаз.
- Устройство защитного отключения (УЗО). Монтируется в обязательном порядке, так как является защитным элементом при появлении опасного потенциала на корпусе электроприбора.
- Автоматические выключатели. Подбирать ампераж следует исходя из нагрузки потребителя, о чём будет рассказано далее.
- Реле напряжения. Защищает бытовые электроприборы от скачков напряжения. Многие пользователи устанавливают реле, но оно не является обязательным элементом. Также сейчас получило широкое применение устройство защиты от импульсных скачков (УЗИП). Например, при ударе молнии в воздушную ЛЭП, напряжение в доме достигнет высоких пределов, что станет губительным для всей техники. УЗИП вовремя отключит сеть, но, как и реле напряжения, устанавливают его не часто.
- Измерительные приборы. Также являются необязательным элементом электрощита. К измерительным приборам относятся амперметры и вольтметры, часто комбинируемые в одно изделие.
Cхема щита учета электроэнергии 380в для частного дома 15 квт
При подключении частного дома к электросети, вам обязательно потребуется получить у электросбытовой компании (Мосэнерго, Ленэнерго, Свердловэнерго и др., в зависимости региона) ТУ – Технические условия на подключение. Именно этот документ содержит основные характеристики электросети доступные вам, в том числе и требования к щиту учета электроэнергии.
В этой статье мы подробно осмотрим схему типового щита учета, а также его модификаций, которые предписывают собирать требования ТУ.
Cтандартные в таких случаях параметры сети для подключения частного дома это:
– 3 фазы
– Напряжение: 380В
– Выделенная мощность: 15 кВт
– Вводной кабель: СИП 4х жильный (3 фазных проводника и PEN)
Отмечу, что одна из основных задач ТУ, не только обеспечить безопасность электроустановки, но и предотвратить возможность хищения электричества потребителями.
Именно поэтому, все устройства защиты или коммутации в электрощите, расположенные до электрического счетчика, должны быть защищены от возможности нелегального подключения. Обычно они скрыты в отдельных боксах, которые при подключении пломбируют.
Кроме того, технические условия предписывают размещать щит учета в доступном для проверки месте – на границе участка, на опоре освещения или заборе.
Чаще всего такие внещние щиты используются исключительно для учета, без дополнительных возможностей, несет лишь базовые функции. Основной распределительный щит (РЩ), при этом, ставится внутри в дома, где все потребители разделяются на группы, распределяется нагрузка, устанавливается соответствующая защитная автоматика и т.д.
Все представленные ниже схемы будут рассчитаны под две самые популярные в частных домах системы заземления TT и TN-C-S. Под каждым вариантом подключения – будут ссылки на пошаговую инструкцию по сборке, с подробными комментариями.
Если же вы не определились, какую из систем заземления выбрать – вам поможет следующая информация:
TN-C-S – рекомендуемая правилами система заземления. Имеет ряд недостатков, применять её стоит если вы уверены в состоянии подходящих к дому электросетей, если они достаточно новые и регулярно обслуживаются.
TT – относительно более безопасная система. К главным недостаткам можно отнести лишь большие затраты как на монтаж защитного оборудования и устройство контура заземления, так и на регулярное обслуживание. Которые, для безопасной работы, должны всегда поддерживаться вами в работоспособном состоянии.
Подробнее о разнице в устройстве систем заземления вы узнаете в одной из следующих статей. Подписывайтесь на нашу группу Вконтакте, следите за выходом новых материалов.
Вступление
В продолжении серии статей «Электрика в деревянном доме», хочу представить типовой трехфазный щит учета и распределения для частного дома, рассчитанный для выделенной мощности 15 кВт. Данный щит является вполне стандартным и часто встречается в продаже, как типовой вариант сборки. Щит представлен в трех комплектациях фирм ABB, IEK, Schneider Electric.
типовой трехфазный щит учета
Сразу замечу, что место установки щита учета определяется сетевой организацией при выдаче разрешения на подключение выделенной мощности. О нюансах установки счетчика вне дома читайте статью (Установка счетчика вне дома ). Типовым считаем щит учета, предназначенный для установки на фасаде дома, опоре линии электропередачи или специальной опорной конструкции, что соответствует требованию большинства сетевых организаций.
Начнем с корпуса электрического щита. Согласно нормативам, на фасаде деревянного дома устанавливаются металлические щиты со степенью защиты IP =65, аналогичную степень защиты должен иметь щит, устанавливаемый на опоре. В щите должно быть предусмотрено окошко для считывания показаний счетчика и ключ для запирания дверцы. Прочность корпуса должна быть достаточной для защиты от механических повреждений.
Щит учета выносного типа
Оборудование > Электрощитовое оборудование > Щиты силовые
ЩИТОК УЧЁТА ЭЛЕКТРОЭНЕРГИИ ВЫНОСНОГО ТИПА
Щитки учёта электроэнергии выносного типа предназначены для приёма и учёта электрической энергии индивидуальных потребителей, а также для защиты от перегрузок и токов короткого замыкания в сетях переменного тока частотой 50 Гц на номинальное напряжение 380/220 В с заземлённой или изолированной нейтралью.С целью предотвращения хищений элетроэнергии щитки учёта устанавливаются вне помещений и имеет несколько вариантов крепления:
- на железобетонных опорах прямоугольного сечения СВ 95 (СВ 110);
- на железобетонных приставках прямоугольного сечения;
- на выносной стойке;
- на стене помещения.
Примечание – В доме бытового абонента обязательна установка автоматического выключателя (УЗО).
Конструктивно щиток учёта электроэнергии имеет одно отделение и одну дверь. Дверь выполнена в антивандальном исполнении,имеет жёсткую конструкцию и плотно прилегает к корпусу щитка, петли двери – внутренней установки. Дверь щитка имеет уплотнение из резинового профиля.На двери щитка расположено герметичное окно из ударопрочного материла, предназначенное для снятия показаний счетчика. Снаружи окно закрывается металлической крышкой.Замок двери щитка выполнен в антивандальном, взломостойком исполнении и имеет единый спецлюч с достаточным уровнем секретности, который после монтажа выдаётся только персоналу энергоснабжающей организации. Замок исключает возможность попадания влаги во внутрь и последующее обмерзание (заклинивание) его при отрицательных температурах.Потребитель не имеет доступ внутрь щитка.Ввод и вывод проводов осуществляется снизу щитка.Основные параметры щитков приведены в таблице 1.Габаритные размеры щитков приведены на рисунках 1, 2, схемы электрические принципиальные – на рисунках 3 – 7, способы установки щитков – на рисунках 8 – 11.
Условное обозначение

Условия эксплуатации:
- наибольшая высота над уровнем моря – не более 1000 м;
- рабочий диапазон температуры окружающей среды: от минус 40 до плюс 40 °С;
- тип атмосферы – II по ГОСТ 15150-69;
- окружающая среда – не содержащая токопроводящей пыли, агрессивных газов и паров в концентрациях, снижающих параметры щитков в недопустимых пределах;
- щитки не предназначены для установки и эксплуатации в сейсмоопасных, взрывоопасных и пожароопасных зонах;
- рабочее положение – вертикальное.
Степень защиты щитка – IP54 по ГОСТ 14254-96. Вид климатического исполнения – У1 по ГОСТ 15150-69. Средний срок службы щитков – 15лет.
Таблтца 1
|
Тип щитка |
Наименование комплектующих |
Кол-во |
Номинальный ток, А |
Номинальное напряжение, В |
Примечание |
Масса, кг, не более |
|
ЩУ-11-Х У1 |
Счётчик однофазный Выключатель автоматический*Рубильник |
111 |
6363100 |
220 |
РSFSA |
10 |
|
ЩУ-12-Х У1 |
Счётчик однофазный Выключатель автоматический*Рубильник |
222 |
6363100 |
220 |
Р1,Р2SF1,SF2SA1,SA2 |
18 |
|
ЩУ-21-Х У1 |
Счётчик однофазныйСчетчик трёхфазныйВыключатель автоматический*Рубильник |
1122 |
636363100 |
220380220, 380220, 380 |
Р1Р2SF1, SF2SA1, SA2 |
14 |
|
ЩУ-31-Х У1 |
Счётчик трёхфазныйВыключатель автоматический*Рубильник |
111 |
6363100 |
380 |
РSFSA |
16 |
|
ЩУ-32-Х У1 |
Счётчик трёхфазныйВыключатель автоматический*Рубильник |
222 |
6363100 |
380 |
P1,P2SF1, SF2SA1, SA2 |
24 |
|
Примечания* Допускается установка дифференциального автомата.X – способ установки щитка (1,2,3). |
Габаритные размеры ЩУЭ с одним счетчиком
Габаритные размеры ЩУЭ с двумя счетчиками
Рисунок 3 – ЩУЭ-11-ХУ1

Рисунок 4 – ЩУЭ-12-Х У1

Рисунок 5 – ЩУЭ-21-Х У1

Рисунок 6 – ЩУЭ-22-Х У1

Рисунок 7 – ЩУЭ-32-Х У1

Рисунок 8 – Способ установки щитка ЩУЭ на железобетонной опоре

Рисунок 9 – Способ установки щитка ЩУЭ на выносной стойке
Рисунок 10 – Способ установки щитка ЩУЭ на стене помещения

Рисунок 11 – Способ установки щитка ЩУЭ на железобетонной приставке ПТ43-2

Смотри еще по разделу на websorВводно – распределительные устройства ВРУ Пункты распределительные ПР Распредустройство низкого напряжения РУНН Распределительные силовые шкафы ШРС Панели щитов ЩО 70 Щиты этажные ЩЭ Ящики управления Шкафы учета электроэнергии ШУЭ Щиты осветительные ОЩВ, УОЩВ Ящики и шкафы АВР, блоки и панели управления БУ, ПУ Щиты автоматического переключения ЩАП Щит учета выносного типа ЩУЭ Щитки для хозяйственных нужд ЩХН Вводное устройство ВУА
Как заказать установку щита учета
Обратившись в нашу компанию
- вы решите свою задачу по подключению электричества сразу в комплексе: установка столбов под электричество; монтаж щита электрического; натяжка СИП провода от ближайшей линии ЛЭП к столбу и от столба к дому
- вы ощутите наши преимущества — мы работаем организованно, четко, быстро, профессионально
- у нас есть преимущества перед конкурентами, например, щиты учета мы устанавливаем на выносе от опоры для удобства ее обслуживания, мы используем корпус щита со степенью защиты IP 65. Есть еще некоторые отличительные особенности, раскрывать которые не будем…
- мы даем все гарантии и полный пакет документов на оборудование и работы
Звоните по тел. +7(921)957-30-35 без выходных! Ответим на все Ваши вопросы.
Список источников
- www.asutpp.ru
- stroimontajbur.ru
- samelectrik.ru
- vse-elektrichestvo.ru
- ProFazu.ru
- mycountryhome.ru
- electrobox.su
- www.websor.ru
- electricremont.ru
7 лестниц